6.3 熱交換器の選定(No.38)(2009.11.22)
6.3.1 熱交換器の分類と種類
構造と分類
熱交換器の分類方法には色々あるが、最も広く用いられているのが構造による分類で、一般的にはチューブ式(tubular)、プレート式(plate)、再生式(regenerative)に分かれている。
この中のチューブ式には二重管式(double pipe)、シェル&チューブ式(shell & tube)、スパイラル式(spairal tube)があり、その中でも最も多く使用されているのはシェル&チューブ式熱交換器である。
シェル&チューブ式とTEMA
シェル&チューブ式熱交換器はその多様性から、扱う流体性状や使用目的に応じた型式を提供することが出来る。
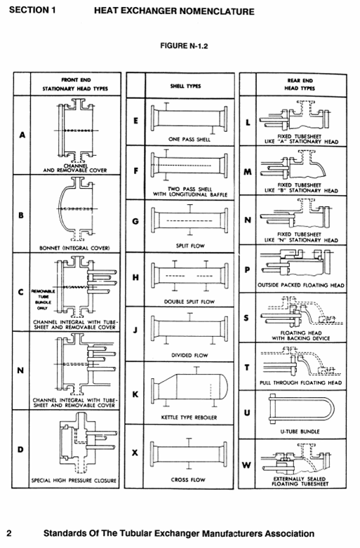
このシェル&チューブ式に関する標準(standard)としてTEMA standardが有名である。このTEMAは”Tubular Exchanger Manufacturers Association, Inc.”の略で、1941年にTEMA StandardのFirst editionを出版して以来、2007年のNinth editionまでほぼ10年置きに更新している。(2018年現在、この2007 9TH EDITIONが最新です)
最新のNinth editionではそれ以前に無かった有限要素法により解析アプローチをベースにした基準や、長手バッフルの設計などが追加となっている。
このTEMAのホームページのTEMA Softwareから”Flow Induced Vibration Software”や”Fixed Tubesheet Software”などがダウンロード出来る。ただし、ライセンスアグリーメントなどを許諾が必要で有料である。
また、FAQ'sにアクセスすると、下記に示す”Specification sheets”と”Nomenclature Chart”が無料でダウンロードできる。

- 第1章 物質収支の計算
- 1.1 設計基本
- 1.2 物質収支計算ツールの準備
- 1.3 原子バランスの組み込み
- 1.4 気液分離
- 1.5 ストリームの合流(Addstream)
- 1.6 平衡定数の計算
- 1.7 平衡定数近似式の確定
- 1.8 平衡定数Kと圧平衡定数Kp
- 1.9 水蒸気改質炉出口組成計算
- 1.10 凝縮水分離とPSA水素精製
- 1.11 改質条件とCO転化条件と水素回収率への影響
- 第2章 熱収支の計算
- 2.1 熱収支計算の基礎
- 2.2 熱収支計算表の作成
- 2.3 ガス系の加熱と冷却
- 2.4 水蒸気改質炉の物質熱収支
- 2.5 予熱空気と水蒸気改質炉
- 2.6 燃焼系熱回収とスチーム発生
- 2.7 改質炉対流部プロセス設計
- 第3章 容器の設計
- 3.1 容器の種類
- 3.2 貯蔵タンク
- 3.3 分離器
- 第4章 回転機の設計
- 4.1 回転機の基礎
- 4.2 ポンプの設計
- 4.2.1 ポンプの種類と選定
- 4.2.2 ポンプのデータシート
- 4.2.2 ポンプのデータシート(流量について)
- 4.2.2 ポンプのデータシート(揚程について)
- 4.3 遠心ポンプの設計
- 4.3.1 遠心ポンプ効率の推定
- 4.3.2 遠心ポンプのNPSH
- 4.3.3 遠心ポンプのプロセス計算
- 第5章 水蒸気改質炉設計
- 5.1 改質管の設計
- 5.1.1 改質管とは
- 5.1.2 改質管の材料
- 5.1.3 Larson-Miller Parameter(LMP)
- 5.1.4 改質管の肉厚計算
- 5.2 水蒸気改質炉対流部の設計
- 5.2.1 伝熱計算
- 5.2.2 スタートアップ時の挙動
- 5.3 運転停止と水蒸気改質炉の設計
- 5.3.1 運転停止の種類
- 5.3.2 緊急停止における水蒸気改質炉
- 5.3.3 対流部熱交換器のクリープ破断
- 5.4 安全停止と改質炉設計
- 第6章 熱交換器の設計
- 6.1 熱交換器とプロセス設計
- 6.1.1 熱交換器性能とその影響
- 6.1.2 熱交換器のプロセスデータ
- 6.2 熱交換器と物性
- 6.2.1 凝縮と物性
- 6.2.2 凝縮曲線の作り方
- 6.2.3 凝縮曲線と熱交換器設計
- 6.2.4 エンタルピーの計算
- 6.2.5 凝縮熱伝達と有機溶剤
- 6.2.6 凝縮熱伝達と不凝縮ガスの影響
- 6.2.7 熱伝達と粘度の影響
- 6.2.8 熱伝達と材料の影響
- 6.3 熱交換器の選定
- 6.3.1 熱交換器の分類と種類
- 6.3.2 シェルとチューブ
- 6.3.3 熱交換器の用途とTEMA型式
- 第7章 計装制御
- 4.1 FLPT
- 4.2 圧力制御
- 4.2.1 化学プラントにおける圧力制御
- 4.2.2 圧縮機吸込側の圧力制御システム
- 4.2.3 圧縮機吸込側の圧力調節弁の容量
- 4.2.4 圧力上昇の要因
- 4.2.5 Closed outlet



前のページへ